寻找下一个R142b
发布时间:2021-9-22 10:40阅读:293
受益于新能源车电池和光伏这两个赛道的供需紧张,上游材料PVDF提价幅度较大。R142b是PVDF的更上游材料,于是力压六氟磷酸锂成为了今年商品涨价王。
受益于R142b的剧烈涨价,具备R142b产能的相关股票涨幅惊人。本文的撰写目的,乃在于希望大家从R142b的上涨逻辑中,一起去寻找下一个类似的标的。
年度涨价王
截至2021年9月18日,我国商品涨价幅度第一名是R142b:

从年初的19000元/吨到目前的135000元/吨,R142b涨幅高达771%。
什么是R142b
R142b,中文别名二氟一氯乙烷,英为别名HCFC-142b,传统主要应用于高温环境下的制冷空调系统(高温空调)、热泵、多种配混冷媒的重要组分,以及聚合物(塑料)发泡、恒温控制开关及航空推进剂的中间体,同时还有用作化工原料,在氟化工产业链中是产值较高的环节。事实上氟化工是产值非常高的化工品类,比如下图为氟化工简化版主要产业链图,其中全年都吸引了太多目光关注的用于新能源车电池的六氟磷酸锂最受益标的石大胜华(603026.SH)年初至今涨幅566%。

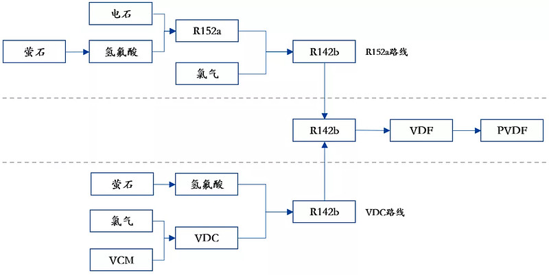
R142b上下游情况如下图,上游为主要为氢氟酸,下游为PVDF(别名聚偏氯乙烯),目前学术上产生R142b的路线为下图所示两种,主要上游原材料是氢氟酸:

R142b对大气臭氧层破坏力强,因此成为被《蒙特利尔议定书》严格管制的其中一种氢氟化合物。欧盟、日本和美国,已经停止了在新空调、制冷设备上的初装,但中国目前没有限制,在R142b的产量上主要发达国家也基本上停止。
到2021年中国已经加入《蒙特利尔议定书》30周年,在提出碳达峰愿景的情况下会持续对该物质的供应端进行限制。
R142b涨价下游目前可承受
R142b的下游是PVDF。PVDF应用于包含锂电、光伏、涂料、注塑和水处理膜等领域,目前受益于锂电、光伏双景气赛道价格上涨较快,如百川盈孚显示PVDF电池级从年初的11.5万元/吨上涨至9月17日的35万元/吨,涨幅204%。
百川盈孚数据显示,2020年我国PVDF需求为4.8万吨,其中0.97万吨用于锂电池,0.39万吨用于光伏。预判未来新能源车的电池路线由高镍三元锂电池转为磷酸铁锂电池,会进一步提升对于电池级PVDF的需求量。
在光伏背板方面,PVDF下游需求有25%到30%是来自光伏背板涂层材料,具有较强的抗紫外辐照能力、耐化学性能和阻燃性能。
在锂电领域,PVDF下游需求有40%是来自锂电,可用作锂电池粘结剂及锂电隔膜,目前国内企业有东岳硅材、浙江孚诺林化工新材料有限公司和中化蓝天集团有限公司等可以生产锂电级PVDF。
虽然PVDF价格上涨幅度较大,但在成本是大约目前只占到整个光伏的成本比例是2%和锂电的比例是4%,所以下游接受度上光伏还没有因为上游涨价抑制需求而锂电池承受涨价能力强劲。该产品不容易被替代,价格弹性大下游可接受,在PVDF上下游产业链中R142b处于产能瓶颈理所当然的成为利润最大所得者。

开源证券在其研报指出,R142b的自行生产总成本通常在2万元/吨以下,一吨PVDF大约消耗1.62-1.67吨R142b,从R142b到PVDF的固定成本一般在1-1.5万元/吨,如果是自行生产综合成本可以控制在5万元/吨以下,如果是外购R142b则PVDF的生产成本主要受到R142b成本上升而上升。

华创证券2021年7月23日的研报给出的数据差别不大,在成本结构上,0.71吨电石+0.37吨氢氟酸产1吨R142b,电石含税价5200元/吨,氢氟酸9200元/吨,加工费约10000元/吨,吨R142b的成本测算值为17096元/吨,百川资讯统计的当前浙江三美R142b的售价已经达到7.5万元/吨;1.65吨R142b产1吨PVDF,吨PVDF的加工费为10000元/吨,折算PVDF吨成本约为38208万元/吨。当PVDF价格为17-20万元/吨时,意味着该产品吨净利已超10万元。
上述计算可以看出,如果自家有R142b去生产PVDF,无论是卖到新能源电池领域还是卖到光伏领域,获利空间均远大于自家没有R142b的公司。目前的市场格局中,用于新能源电池的PVDF主要供应商为外资,且外资自家没有R142b需要从中国企业购买。
政策决定R142b的生产格局
2008年12月25日,原环境保护部发布《关于严格控制新建、改建、扩建含氢氯氟烃生产项目的通知》,禁止包括R142b在内的含氢氯氟烃(HCFCs)生产项目的新建、改建和扩建。


2013年8月7日,原环境保护部发布《关于加强含氢氯氟烃生产、销售和使用管理的通知》,提出所有HCFCs生产企业必须持有生产配额许可证,受控用途使用量在100吨以上的使用企业必须持有使用配额许可证,规定由该部确定年度生产、使用配额总量和分配方案。
文件规定,生产企业生产量包括受控用途生产量和原料用途生产量,用作原料用途的生产量不受生产配额限制。受控用途生产量包括用于国内使用的生产量(简称“内用生产配额”)和用于出口的生产量。生产企业年末HCFCs库存较年初增加的,增量部分将被视作当年用于国内使用的受控用途生产量。内用生产配额可以用于出口,但本应出口的HCFCs不得转销国内或增加企业库存。
下图为首份生产配额表:

2013年交易后生产配额为22939吨,交易后内用生产配额为18111吨。2013年具体情况如下:
交易后生产配额第一的是山东华安新材料有限公司,该公司由联创股份(300343.SZ)通过直接持股60.69%和间接持股29.31%合计持股90%;
第二名是东岳集团(00189.HK);
第三名是三美股份(603379.SH);
第四名是上海市国资委绝对控股子公司常熟三爱富中昊化工新材料有限公司、内蒙古三爱富氟化工有限公司和常熟三爱富氟化工有限责任公司,合计获得交易后生产配额2671吨,这三家公司隶属于上海国资旗下的上海华谊(集团)公司(简称“华谊”),没有装入华谊旗下的上市公司国新文化;
第五名是央企中化全资子公司中化蓝天氟材料有限公司,跟后面几家一样这几家都没有装入上市公司。
在2014年、2015年,R142b的交易后生产配额和交易后内用生产配额分别为4162吨、3209吨,较之2013年剧烈减少,随后又震荡回归以满足市场需求。


2020年、2021年,R142b的交易后生产配额和交易后内用生产配额分别均为13890吨、8574吨,分别较之2013年减少9049吨、9537吨。如果合并实际控制人为同一个玩家来看,八年来玩家由10家变成了7家。

从2013年至2021年,R142b这个品种没有新的上市公司出现,生产配额格局八年来未发生变化。上市公司里面,联创股份、东岳集团和三美股份依然位居前三强。
从R142b到PVDF产能一体化的国产替代机遇
国盛证券援引百川盈孚数据称,PVDF在2020年的产能约6.98万吨,国内最大供应商为法国阿科玛的产能1.9万吨;产量为3.67万吨,且其中只有少数产能可以满足锂电、光伏需求,供需矛盾较为突出。
目前锂电用PVDF的90%由阿科玛、苏威和吴羽等三家外资公司提供,这三家企业生产的PVDF所需R142b从内资企业购买。
内资企业部分完成下游锂电客户开户正在进行国产替代,且内资企业有R142b相对外资企业具有成本优势,伴随国产替代会提高R142b自用而减少外售,但是联创股份在8月30日投资者纪要中称生产电池级PVDF有难度存在不确定性。

扩产难度方面,PVDF投产周期约2至3年;应用于电池的PVDF对纯度、分子量等要求较高,具有更高的技术壁垒;PVDF的原材料R142b新增产能审批受到严格限制,扩产周期约3年。
开源证券中总结的PVDF配套R142b的不是到今年9月最新的产能数据:



从上述数据来看,目前已经具备从R142b到电池级PVDF一体化产业链国产替代的上市公司是港股东岳集团,该公司股价年初以来涨幅271%、TTM市盈率42倍。但是今年投资者预期最高或者说股价涨幅最高的则是目前电池级PVDF还存在不确定性的联创股份,该股年初至今涨幅847.75%、TTM市盈率1719倍。
除了东岳集团、联创股份外,A股里面市场还高度关注的有璞泰来东阳光(年初至今涨幅103%、TTM市盈率125倍)、巨化股份(年初至今涨幅121%、TTM市盈率258倍)和三美股份(年初至今涨幅106%、TTM市盈率125倍)。
启示:决战涨价受益者
从R142b到PVDF一体化产业链的投资机会,目前由于无论是电池级PVDF还是光伏用的PVDF,无论是现有还是未来才有的,股价涨幅都较大、市盈率偏高,追涨买入已经划不来了。
我耗时费力写这篇文章,认为可以寻找符合R142b涨价逻辑类似的标的,主要有以下特征:
一、商品涨价的底层大逻辑,是碳达峰、碳中和的时代大势下造成的供需关系紧张。供给端源于环保导致的产能受限。需求端目前主要是新能源替代如光伏、新能源车电池的崛起。
二、一般而言,商品迅速涨价后,股价一般一个月或者几个月后才开始启动上涨,表明股票市场滞后于商品现货市场。商品涨价幅度年初至今超过100%的商品目前有77种,应该存在商品涨价使得财务状况大幅改善而估值偏低的标的存在,有待挖掘。
三、不是所有商品涨价,都像R142b这样因为下游不会大幅度成本上扬所以完全可承受。但是产业链上游的涨价,一般上游的公司是明显受益的。R142b的逻辑在于其是产业链上游的更上游,我希望大家一起寻找上游的更上游品种,这可以通过生意宝的产业链平台或者华创资讯的产业链数据图谱识别谁是上游的更上游。

希望大家通过阅读此文,能围绕这元素周期表去寻找化工行业的上游涨价受益品种,并找出该品种最受益的上市公司,把这样的上市公司推荐给我,让我赚点钱回本(我9月至今收益率33.4%,近期在持续回本),进而有更强的动力写好消费信贷的文章,跟大家继续在消费金融领域走下去。
这种寻找优质股票的过程,各位也会受益,因为消费金融的年复合增长率目前看来也就15%左右,但是各位去看新能源电池上游的诸多细分领域,年复合增长率未来数年很多都是在30%到60%,后者有一些数十年难遇的超高速增长领域。看到高速增长的领域,心情应该比看最高景气时期已经过去的消费金融(但也比房贷、经营贷强很多)略好罢。
让我们一起,为了赚钱,去寻找下一个R142b
低佣股票开户入群V:442557803
低佣股票开户入群V:442557803
低佣股票开户入群V:442557803
温馨提示:投资有风险,选择需谨慎。
-
REITs打新日历:水电项目 ⌈中核清能⌋ 发售!(附认购流程)
2025-12-22 10:44
-
没有香港账户如何炒港股?手把手教你开通港股通(附条件+流程)
2025-12-22 10:44
-
“年化6%还保本”?券商新客理财真有那么香吗?
2025-12-22 10:44


问一问
+微信
分享该文章
